
全國咨詢熱線
13564983489

企業名稱:上海琛派石化設備有限公司
手機:13564983489
電話:021-56553820
傳真:021-56553820
地址:上海市金山區楓涇鎮環東一路65弄7號1323室
網址 : xahhbz.com
| 管道混合反應器 | 
| 
 
 結構特點、混合原理
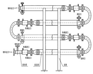
                     反應器是化學反應工藝中的核心設備,它按結構大致可分管式、釜式、塔式、固定床等,廣泛適用于氣、液、固相的化學混合反應。我公司研制開發的JHF系列強化傳熱反應器內部結構與靜態混合器相仿,能使進入強化傳熱混合反應器的不同液體互相很好地混合,但與常規的靜態混合器內部單元不同,其內部構件不是用板材而是用較細的管材制作,細管內部可以通加熱介質也可以通冷卻介質,所以內部單元不僅能起到了充分混合,而且能提供很大的傳熱比表面積。
                   產品特性和用途
                     1、JHF-I型強化傳熱混合反應器
                     專門用于高粘度介質的強化傳熱過程。JHF-Ⅰ型強化傳熱混合反應器不需要與其它配件相組合,直接與管道聯接,對于3千厘泊~45萬厘泊的高粘度介質,它的傳熱分系數可達100~400W/m2℃,與普通的列管式換熱強相比提高到4~5倍。主要用于:
                     (1)   食品工業中油脂的加熱和冷卻 
                     
 
 2、JHF-II型強化傳熱混合反應器
                      對于強放熱的液/液反應過程可以采用JHF-Ⅱ型強化傳熱混合反應器。JHF-Ⅱ型強化傳熱混合反應器水平安裝,并帶有SV型靜態混合器作為配件,以確保互不相溶的液/液相混合均勻,需要停留時間較長的液/液反應過程,靜態混合器的長度也較長,此時各臺靜態混合器之間可用180°的彎頭來互相連接,組成單元反應器。主要用于:
                       (1) 聚酯熔體的冷卻 
                     (2) 丙烯腈氨化反應 
                     (3) 氯乙酸和氨氣的反應 
       3、JHF-III型強化傳熱混合反應器
                     對于強放熱的氣/液反應過程可以采用JHF-Ⅲ型強化傳熱混合反應器。JHF-Ⅲ型強化傳熱混合反應器垂直安裝,一般情況下,反應器內氣液兩相并流向上運動,反應器底部配有專門設計的氣體分布器。特殊情況下,反應器內氣液兩相也可以并流向下運動,反應器頂部配有專門設計的液體分布器。主要用于:
                      (1)聚酯熔體的冷卻 
                     (2)丙烯腈氨化反應 
                     (3)氯乙酸和氨氣的反應 
 
 4、JHF-IV型強化傳熱混合反應器
                          JHF-Ⅳ型強化傳熱混合反應器能使進入它的不同流體互相很好地混合,又能強化高粘度介質的傳熱過程,所以特別適合用作聚合反應器。JHF-Ⅳ型內部同一截面處溫度分布均勻,這不僅有利于提高聚合物的產品質量,而且有利于提高聚合反應的轉化率。從單體到完全聚合,反應物料粘度有一個從小到大的變化過程,聚合度越高粘度就越大。可以與SV型靜態混合器配合使用,也可以與攪拌式聚合釜配合使用。 
                        5、應用成功實例: |